spornrad Geschrieben 15. November 2019 Geschrieben 15. November 2019 (bearbeitet) 9 hours ago, Frank Holly Lake said: Warum, regelt man die Steuerkräfte denn über die Trimmung und nicht über diese Einheit direkt am Knüppel? Spekulation: Weil das ein Neudesign des elektric/hydraulic/mechanic "elevator feel" Moduls erfordert hätte, das Ding ist kompliziert: Boeing 737NG Elevator Feel Computer System MCAS ist nur Software im FCC plus eine kleine Umverdrahtung der bereits vorhandenen Switches / Relais. War vermutlich / vermeintlich einfacher, schneller und billiger. Vielleicht weiss Ingo @IFixPlanes das besser oder genauer? Gruss Bearbeitet 15. November 2019 von spornrad 1 Zitieren
spornrad Geschrieben 15. November 2019 Geschrieben 15. November 2019 Eine wie ich finde sehr gute Analyse des Unfallberichts in Björn's Corner. Er zeigt, dass es für beide Crews (Bevor Unfall und Unfall) mit den ihnen vorliegenden Infos nicht möglich war, den Fehler zu identifizieren. Er zeigt auch, dass die Reaktionszeit, von Boeing mit 4 s veranschlagt, bei beiden Crews völlig unmöglich zu erreichen war, wegen der Überladung mit allen möglichen Alarmen und Fehlfunktionen. Diese Reaktionszeit war aber entscheidend für die Einstufung einer MCAS Fehlauslösung als harmlos. Zitieren
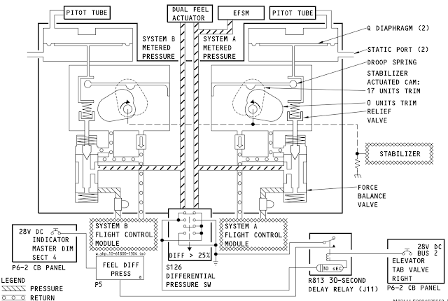
IFixPlanes Geschrieben 15. November 2019 Geschrieben 15. November 2019 Dieser Elevator Feel "Computer" ist rein mechanisch und sehr simpel. Der einzige Stecker is an dem Differential Pressure Switch welcher eine Warnlampe im Cockpit triggert sobald der Druckunterschied in den beiden Hydrauliksystemen länger als 30 Sekunden größer als 25% ist. Die gestrichelte Linie ist eine mechanische Verbindung! Bei einem Stromausfall gibt es dann zwar keine Warnung mehr aber die Steuerkräfte werden weiterhin geregelt. Die Schematic sieht bei der MAX (bis auf die Pfeilgröße an der Cam ) genauso aus. Diesen "Computer" sah in der ersten an einen Kunden ausgelieferten Bobby (MSN 19013) so aus: Da sind nicht sehr viele Unterschiede... 2 Zitieren
guy Geschrieben 15. November 2019 Geschrieben 15. November 2019 United Airlines will delay its use of Boeing 737 Max planes until March 4 United says it expects to cancel approximately 5,100 flights in November and December and roughly 3,468 flights into next year. The carrier joins Southwest Airlines and American Airlines, which also pushed their respective return-to-service dates back to early March. https://www.cnbc.com/2019/11/15/united-extends-grounding-of-737-max-fleet-to-early-march.html Am 14.11 gab es wieder einen realen Testflug der Testmaschine N7201S, eine 737 Max 7. (25-te seit März) 2 Stunden Flug auf 12000 - 18000 ft mit vielen Geschwindigkeits-variationen (430-180kts). https://www.flightradar24.com/data/aircraft/n7201s/#22d7f0fd https://flightaware.com/live/flight/N7201S/history/20191114/1815Z/KBFI/KMWH Zitieren
cosy Geschrieben 15. November 2019 Geschrieben 15. November 2019 3 hours ago, IFixPlanes said: Dieser Elevator Feel "Computer" ist rein mechanisch und sehr simpel. Der einzige Stecker is an dem Differential Pressure Switch welcher eine Warnlampe im Cockpit triggert sobald der Druckunterschied in den beiden Hydrauliksystemen länger als 30 Sekunden größer als 25% ist. Die gestrichelte Linie ist eine mechanische Verbindung! Bei einem Stromausfall gibt es dann zwar keine Warnung mehr aber die Steuerkräfte werden weiterhin geregelt. Die Schematic sieht bei der MAX (bis auf die Pfeilgröße an der Cam ) genauso aus. Diesen "Computer" sah in der ersten an einen Kunden ausgelieferten Bobby (MSN 19013) so aus: Da sind nicht sehr viele Unterschiede... Das ist meiner Ansicht nach in der Basis das Prinzip jefes pneumatischen Servoantriebs: Multiplizierung der Stellkraft (P-Anteil) bei gleichzeitigem Ausgleich der Regeldifferenz (D-Anteil) Zitieren
Frank Holly Lake Geschrieben 15. November 2019 Geschrieben 15. November 2019 (bearbeitet) vor 17 Stunden schrieb spornrad: Eine wie ich finde sehr gute Analyse des Unfallberichts in Björn's Corner. Er zeigt, dass es für beide Crews (Bevor Unfall und Unfall) mit den ihnen vorliegenden Infos nicht möglich war, den Fehler zu identifizieren. Er zeigt auch, dass die Reaktionszeit, von Boeing mit 4 s veranschlagt, bei beiden Crews völlig unmöglich zu erreichen war, wegen der Überladung mit allen möglichen Alarmen und Fehlfunktionen. Diese Reaktionszeit war aber entscheidend für die Einstufung einer MCAS Fehlauslösung als harmlos. Ich habe das mal ins Deutsche gebracht. Ist lang, aber lesenwert. Neue Erkenntisse für mich sind die Fehlerhafte Protokolierung der JT043 Crew, welche letztendlich dazu führte, dass die Wartungcrew nur den Speed disagree prüften (Luftdurchblasen und Prüfiung der Pitot Rohre). Hätte die Crew alle Fehlermeldungen eingetragen, hätte die Wartungscrew auch einem SMYD-Selbsttest durchgeführt und den AOA Sensor erneut überprüft und den Fehler vor dem JT 610 auch gefunden. Übersetzt : Der erste Teil des Fluges JT610 Das ist der erste Teil von Flug JT610, vor dem Unfallflug, ansehen. Dann fahren wir mit den Unfallflug JT610 fort und vergleichen dem vorherigen Flug JT043, um mehr Einsichten zu gewinnen, da dieser Flug mit demselben Problem flog, aber den Flug erfolgreich abgeschlossen hat. Wir werden speziell die Reaktionen der Piloten auf die Auswirkungen des einzelnen Angle of Attack (AoA) diskutieren, die eine falsche Einschätzung für diese Flüge haben könnte, und wie ein derart begrenztes Problem ein modernes Verkehrsflugzeug endgültig zum Absturz bringen könnte. Die Fakten zu den Themen stammen aus dem Abschlussbericht, und ich füge meine Gedanken und Schlussfolgerungen hinzu. Wir wissen heute, dass das Flugzeug auf dem Flug vor JT610, Flug JT043, genau dieselbe Konfiguration und dasselbe Problem hatte. Die während dieses Fluges angezeigten Fehlermeldungen waren unzuverlässige Fluggeschwindigkeit (IAS DISAGREE) und Flughöhe (ALT DISAGREE) auf dem Hauptflugdisplay (PFD) des Kapitäns und eine auf dem Overheadpannel angebrachte Warnleuchte für ein Problem mit dem Druck des Flugsteuerungsgefühls (FEEL DIFF PRESSURE). Alle diese Fehler sind auf falsche AoA-Werte zurückzuführen, da die ADIRU (Air Data Inertial Reference Unit) die AoA verwendet, um die Werte für die Fluggeschwindigkeit und die Höhe für Messfehler aufgrund der AoA zu korrigieren. Die falsche Korrektur für die Instrumente auf der linken Seite ergab einen Unterschied in den Werten für die Instrumente auf der rechten Seite, und der Unterschied wurde durch die Sicherheitsfunktionen des Avioniksystems festgestellt. Der 737 MAX hatte im Gegensatz zum 737 NG keine funktionale AoA-Warnung für die Anzeigen der Piloten. Es hätte dort sein sollen, aber aufgrund eines Programmierfehlers des Flight Control Computer (FCC) -Lieferanten, der auch die Software ausführte, wurde es auf MAX nicht angezeigt, für die die AOA-Anzeige auf den Displays der Piloten nicht verfügbar war. Das wurde erst erkannt, als das Flugzeug in Dienst gestellt wurde. Danach war es für jede Änderung zu spät und die Einführung der SW Änderungen waren für das erste Avionics-Software-Update 2021 geplant. Dies bedeutete, dass die Piloten des JT043 nicht analysieren konnten, was mit dem Flugzeug los war. Das Wartungsprotokoll listete die drei Warnungen auf, die angezeigt worden waren, zeigte jedoch nicht, dass das Flugzeug schwer zu kontrollieren war und dass die Besatzung die Trimmungsschalter verwendete, um eine wiederholte Nose down Trimmung des Flugzeugs zu stoppen. Der Kapitän dachte, es sei Speed Trim, das durch die fehlerhafte Geschwindigkeit, die beim Trimmen auftrat, verwirrt wurde. Er schrieb in Lion Airs Flugbesatzungs-Incident-System nach dem Flug "Speed Trim in die falsche Richtung getrimmt". Da die Besatzungen keine Informationen über MCAS hatten, war dies die plausibelste Erklärung für das, was passiert ist. Die Besatzung stufte das Trimmen nicht als "Trim Runaway" ein, da dies der Fall ist, wenn das Trimmen ununterbrochen in eine Richtung läuft, bis man es stoppt. Hier trimmte MCAS sieben bis neun Sekunden lang (abhängig von Mach) und hielt dann an, startete erneut und hielt dann in einem endlosen Wiederholungszyklus an. Der Unfallflug Das Flugzeug wurde vom Flugleinenmechaniker repariert an JT610s Captain übergeben. Der Mechaniker hatte die im Wartungshandbuch vorgeschriebenen Reinigungsmaßnahmen für das Pitot-System auf der Grundlage der von JT043 mitgeteilten Fehleranzeigen durchgeführt. Es gab keine Erörterung der Flugsteuerungsprobleme auf dem vorherigen Flug, da im Flugzeugwartungsprotokoll keine anderen Kommentare der Besatzung als Anmerkungen zu IAS DISAGREE, ALT DISAGREE und den FEEL DIFF PRESS-Warnungen enthalten waren. Während die Werte der AoA-Sensoren bei Drehung gültig werden (sie sind bei geringerer Fluggeschwindigkeit unzuverlässig), wird der linke Scikshaker für den fliegenden Kapitän aktiviert. Er informierte den Ersten Offizier (FO, Pilot Monitoring, PM) darüber. Nach kurzer Zeit erschien IAS DISAGREE auf dem Display des Kapitäns. Er bat den FO, die Checklisten für "Unzuverlässige Fluggeschwindigkeit" vorzulesen. Der FO hatte die Checkliste nicht im Kopf und es dauerte eine Weile, bis er die Checkliste im Quick Reference Handbook (QRH) gefunden und mit dem Lesen begonnen hatte. Punkt Nummer 8 auf der Liste besagt, dass „die Fluggeschwindigkeitsangaben links, in der Mitte (Backup) und rechts beim Trimmen und Stabilisieren des Flugzeugs überprüft werden müssen“. Inzwischen waren die Klappen hoch und der Captain kämpfte gegen MCAS. Daher wurde nie ein stabiler Zustand erreicht und es wurden keine Fluggeschwindigkeiten verglichen (sie unterscheiden sich nur mit 10 bis 15 Knoten auf Displays mit 200 bis 250 Knoten, so dass Sie ein ruhiges fliegen benötigt hätten, um einen sorgfältige Analyse durchzuführen , um Unterschiede zuverlässig zu identifizieren. Diese Zeit hatten Sie aber nicht. Die Nichterfüllung der IAS DISAGREE-Checkliste bedeutete, dass nie festgestellt wurde, welches ADIRU-System die Warnungen verursachte. Die Besatzung konnte daher nicht erkennen, dass das Problem einseitig war, und der FO hätte das Flugzeug auf seinem Display mit dem mittleren Backup-Display als Backup fliegen können. Im JT043-Flug konnte die IAS DISAGREE-Checkliste vervollständ abgearbeitet werden und die Fluggeschwindigkeitsdifferenz auf die Seite des Kapitäns zurückverfolgt werden. Dies war möglich, da der FO gegen MCAS hielt, ohne aufzuhören zu trimmen, was die Ruhe gab, um die Ablesungen durchzuführen. Ein dritter Pilot auf dem Klappsitz half ebenfalls bei der Analyse der Probleme. Der FO sagte, er könne das Flugzeug fast nicht halten (er habe eine Stockkraft von 105 Pfund, was sehr hoch sei) und der Captain sagte ihm anschließend, er solle permanennt weiter trimmen. Sobald der Fehler aufgetrennt war, wurde versucht, die Trim Cutout-Schalter zu betätigen, und die Trimmung stoppte. Schalteten sie die Trim Cutout-Schalter wieder ein und erneut senkte die Maschine die Nase. Die Schalter wurden dann für den Rest des Fluges in die ausgeschaltete Position gebracht. Die Verwendung der Schalter zur Unterdrückung einer verwirrten Geschwindigkeitsreduzierung wurde nach dem Flug nicht im Wartungsprotokoll dokumentiert, da "das Beheben des IAS DISAGREE-Problems beheben würde", Im Wartungsprotokoll nach dem Flug, war da „das Beheben des IAS DISAGREE-Problems und die Verwirrung durch die Geschwindigkeitsanpassung samt deren beheben die Rede“, gemäß einer Nachbesprechung mit dem Captain des JT043. Jedoch wurde nicht genau genug auf die schwierigere Situation hingewiesen. Wie in einem Gespräch mit dem Captain des JT043 erläutert wurde. Der JT610 Captain hielt sich bei jedem Auslösen gegen die MCAS-Trimmung und trimmte sie dann auf neutrale Knüppelkraft. Während der Kapitän dan von de Trimmung abließ, wurde MCAS neu initialisiert und nach fünf Sekunden Wartezeit die Nase wieder nach unten getrimmt. Seine Reaktionszeit vor dem Trimmen war zuerst 10 Sekunden, dann schneller und setzte sich schließlich alle drei Sekunden ein (er konterte MCAS 22 mal gegen die Trimmung , bevor er den Flug an den FO übergab). Schlussfolgerungen Wir werden an dieser Stelle anhalten und die ersten Schlussfolgerungen ziehen: Ein Hauptgrund für den endgültigen Verlust von JT610 ist das fehlende AOA DISAGREE-Display auf den Displays der Piloten. Hätte die JT043-Besatzung in der Übergabe die Probleme besprochen, dass das AoA-System Probleme hatte, haben aber nicht die gesamten Probleme auch im Flugzeugwartungsprotokoll protokolliert. Dann hätte der Mechaniker gesehen, dass die AoA-Probleme durch den AoA-Sensorwechsel nicht behoben wurden, und er hätte das grundsätzlichen des SMYD Fehler entdeckt, und damit den vorgeschriebenen SMYD-Selbsttest (Stall Management Yaw Damper) entdeckt ,markiert und verfolgt. (folglich kann dieser Test dies tun) Dieser Test wurde auch nicht vom AoA-Installateur durchgeführt (es war obligatorisch). Das MCAS Trimmen, ist ähnlich wie ein Speed Trim, es führte dazu, dass die Besatzung der JT043 glaubte, es sei die Ursache für das Trimmen der Nase nach unten. Der Kapitän, der dies in seinem Protokoll vermerkt hat, hat erklärt, er durch h die Fehler des IAS / ALT DISAGREE verwirrt war . Ohne MCAS-Vorkenntnisse wusste die Besatzung nur, dass es sich um dasselbe Flugzeug wie das 737 NG-System handelt, und das einzige System, das sie bei diesem Verhalten kannte, war Speed Trim. Das Speed Trim-Verhalten von MCAS führte die JT043-Besatzung nicht zu einer sofortigen Checkliste für "Trim Runaway", in der eine Aktion "Trim Cutout Switch" aufgeführt war. In dem Bericht heißt es auch, dass Boeing die Verwendung der Trennschalter nicht für erforderlich hielt. Es wurde in der Sicherheitsanalyse von MCAS vor der Zertifizierung geschrieben. Festhalten des Trimmschalters und Trimmen sollte ausreichen, und das ist die natürliche Reaktion einer Flugbesatzung. Die Verwendung von Trim Cutout Switches war eine zusätzliche Aktion, die verfügbar stand, wird nicht benötigt. Boeing und FAA haben dies nach dem JT610-Unfall in ihrer AD (Airworthiness Directive) geändert. Jetzt wurde die Verwendung der Trim Cutout-Schalter obligatorisch. Boeing hat die Erkennungs- und Reaktionszeit für das Trimmen vollkommen falsch eingeschätzt. Das Erkennen des Problems und die Reaktionszeit für die JT043-Crew dauerten 3 Minuten und 40 Sekunden. Boeing nahm in seiner Sicherheitsanalyse vier Sekunden an. Der JT610-Kapitän trimmte 10 Sekunden nach der ersten MCAS-Aktivierung und nicht die angenommen 3 drei Sekunden, . Die Erkennung und die Reaktionszeit sind ausschlaggebend für die Einstufung einer MCAS-aktivierung als „schwerwiegendes“ Sicherheitsrisiko, da nur ein einziger Sensor ausgelöst und keine Sicherheitsanalyse durchgeführt werden konnte. (z. B. mit vollständiger FMEA, Fehlermodus und Auswirkungsanalyse). Der Bericht ist sehr kritisch gegenüber Boeings Verwendung von vier Sekunden als kombinierte Erkennungs- und Reaktionszeit. Dies erreichen Piloten in einer ungestörten Umgebung. Hier war aber die Stallwarnung dauernd an und es gab eine Vielzahl von Warnungen, die die volle Aufmerksamkeit der Besatzung erforderten. Im Anschluss wurde im letzten Teil des JT610-Flugs analysieren, von dem aus der Erste Offizier die Kontrolle über das Flugzeug erhielt. Bearbeitet 16. November 2019 von Frank Holly Lake Stabschüttler verbessert Zitieren
cosy Geschrieben 15. November 2019 Geschrieben 15. November 2019 1 hour ago, Frank Holly Lake said: der linke Stabschüttle hoffentlich keinebzu attraktive Dame im Cockpit-ach sorry, stickshaker... Zitieren
Frank Holly Lake Geschrieben 16. November 2019 Geschrieben 16. November 2019 (bearbeitet) der linke Stabschüttle vor 8 Stunden schrieb cosy: hoffentlich keinebzu attraktive Dame im Cockpit-ach sorry, stickshaker... Ja ein stabschüttler ohne Batterin, was für ein Gedanke.... You make may Day... Grüße Frank Bearbeitet 16. November 2019 von Frank Holly Lake Zitieren
guy Geschrieben 16. November 2019 Geschrieben 16. November 2019 (bearbeitet) FAA pushes back on "pressure" to return Boeing 737 Max to service Text und Video von Administrator Dickson und FAA-memorandum : https://theaircurrent.com/aviation-safety/faa-pushes-back-on-pressure-to-return-boeing-737-max-to-service/ Dazu Artikel im BusinessInsider: Boeing has been pushing the Federal Aviation Administration (FAA) to speed up the return of its 737 Max jet, which has been grounded for eight months in the wake of two fatal crashes. Reports by The New York Times and Reuters suggest that Boeing has pushed FAA officials to speed up testing and permit early deliveries of the plane. In response, FAA chief Stephen Dickson posted a video to staff where he acknowledged "pressure" to accelerate the process, but encouraged them to resist This week, airline pilots accused Boeing of "arrogance" for pushing for a swift return, while American Airlines flight crew begged union officials to stop them being assigned to the plane Boeing said Saturday morning that the FAA and other regulators have sole control of the timetable for the jet's return. https://www.businessinsider.fr/us/boeing-pressure-faa-737-max-staff-beg-not-to-fly-2019-11 Wenn man das alles so liest hat man den Eindruck, Boeing hätte NICHTS HINZUGELERNT ! Bearbeitet 16. November 2019 von guy Zitieren
cloudcruiser228 Geschrieben 16. November 2019 Geschrieben 16. November 2019 Eine aktuelle ZDF Dokumentation zum Thema: https://www.zdf.de/dokumentation/zdfzoom/zdfzoom-boeings-todesmaschinen-100.html Zitieren
tdm850 Geschrieben 17. November 2019 Geschrieben 17. November 2019 Dieser arrogante und Opfer verhönende Boeing Chef sollte bis ans Ende seines Lebens in den Knast gesteckt werden. 1 Zitieren
Frank Holly Lake Geschrieben 17. November 2019 Geschrieben 17. November 2019 (bearbeitet) Das ist zu kurz gegriffen. Hersteller Aktien: Das erste Problem ist , das es ein Börsennotiertes Unternehmen ist. Und da haben nun mal die Share Holder das sagen, wollen eine hohe Ausschüttung. Da kommt der erste Druck her. Ebenso von den Banken, welche auch auf die Kosten achten, und Druck auf das Management ausüben. Zulassungsbehörden Da sowohl die Bänker als auch die Shareholder das sagen haben, wird massiv Einfluss auf die Politik ausgeübt. Es ist wie beim Abgasskandal. Zuständigkeiten an sich reißen, selber prüfen und lasch, wirkungslose Zulassungsbehörden die Verantwortung zu übergeben. Politik FAA Und die Behörden stehen an der Wand, weil sie durch die beschrieben politischen Umstände, keine Mittel und Personal mehr hatten, um eine Prüfung durchführen zu können. Airlines Die so einen veraltetes fehlkonstuiertes Fluggerät überhaupt anschaffen, ohne sich genauer mit den Maschinen auseinander zu setzen. Als auch , aus Kostengründen, massiv an der Wartung zu sparen. Die Piloten Gerade die Flottenmager hätten die gefahren erkennen müssen, selber die Maschinen testen müssen bei der Einflottung + die Träningskäpitäne scheinen hier weltweit versagt zu haben, keine Einziger hat entweder genauer nachgefragt oder / und sich durchgesetzt. Piloten sind eigentlich die Leute, denen wir Pax vertrauen sollte. Nun aber kann man das nicht mehr.Nicht mal die Flugbegleiter wollen derezit noch bei einer Wiederzulassung da mehr einsteigen, sind auf Ihre Pilotenkollegen sauer. Uns Kunden Die zu wenig Inforation über die Fluggeräte erhalten und selber entscheiden müssten, mit dem Muster fliege ich nicht. Bis jetzt kann ich nur Airlines sperren bei der Buchung. Geht es noch billiger von A nach B? Nur auf einen Boeing CEO zu schießen ist zu kurz gedacht. Da müssen sich viel mehr Leute an die eigene Nase fassen.... Grüße Frank Bearbeitet 17. November 2019 von Frank Holly Lake Zitieren
tdm850 Geschrieben 17. November 2019 Geschrieben 17. November 2019 Es ist zu kurz gesprungen jetzt den Flottenmanagern und Piloten die Verantwortung zuzuschieben. Woher hätten die die Anwesenheit von mcas erkennen können? Wenn die Shareholder mit ihrer Gier über die Sicherheit solcher Geräte entscheiden und die Aufsicht versagt, dann sollte man ganz schnell diese Zustände abstellen. Und ich sage es nochmals, diejenigen die in der Gehaltskette ganz oben stehen und die größten Töne spucken haben dann auch die Verantwortung zu übernehmen. Zitieren
Frank Holly Lake Geschrieben 17. November 2019 Geschrieben 17. November 2019 (bearbeitet) Das sind doch die Lehren aus dem Unfall, das man nicht mehr blind einfach so den Angaben der Hersteller vertrauen kann. Gerade die speziell geschulten Flottenmanager ( fast immer Piloten) und Träningskapitäne haben weit mehr Kenntisse und Ausbildungen als normale Piloten. Weltweit hat hier keiner genauer nachgefragt, was da schief geht kann, das mal getestet. Erst nach derm Lion Air Unfall und der Offenlegung der FDR Daten wurde gestaunt. Danach ? Keine Airline hat die Max danach aus dem Verkehr gezogen. Es wurden Gespräche mit dem Hersteller geführt. In 6 Wochen kommt ein Update, dann ist gut, hieß es von Boeing, mit versteckten Kamaras aufgenommen. Boeing wussten zu dem Zeitpunkt schon genau, wo das Problem lag, und hat nichts unternommen. Nur selbst im Dezember war noch kein Update oder Termin da von Boeing Mir ist es ein Dorn im Auge, das nicht spätestens im Dezember die MAX von allen Airlines gegroundet wurden, nachdem man von den gefährlichen Mängeln wusste und von Boeing keine Antwort / Update erhiert. Das Wissen über MCAS und nur einem ausgewerteten AOA Sensor war den großen Airlines Anfang Dezember bereits bekannt. Samt dem, was dadurch passieren kann. Das war auch ein weltweites Airline versagen gewesen ! Grüße Frank Bearbeitet 17. November 2019 von Frank Holly Lake Zitieren
kruser Geschrieben 17. November 2019 Geschrieben 17. November 2019 (bearbeitet) Am 17.11.2019 um 17:51 schrieb Frank Holly Lake: Hersteller Aktien: Das erste Problem ist , das es ein Börsennotiertes Unternehmen ist. Und da haben nun mal die Share Holder das Sagen.. Ja soll's den eine GmbH sein? Oder gar Einzelperson?? Die können die Milliarden welche nötig gar nicht stermmen. Am 17.11.2019 um 17:51 schrieb Frank Holly Lake: Zulassungsbehörden Da sowohl die Bänker als auch die Shareholder das sagen haben,wird massiv Einfluss auf die Politik ausgeübt.Politik FAA Und die Behörden stehen an der Wand, weil sie durch die beschrieben politischen Umstände, keine Mittel und Personal mehr hatten, um eine Prüfung durchführen zu können. Ist auch bei uns so wo Behörden z.B. unzählige "Ausnahme!Flugbewilligungen" an die Juair erteilten.. - Und alle 3!! Monate muss der Quartalsbericht raus, komme was wolle.. Kurzsichtigkeit greift sehr leider auch bei uns in EU überhand. Am 17.11.2019 um 17:51 schrieb Frank Holly Lake: Airlines Die so einen veraltetes fehlkonstuiertes Fluggerät überhaupt anschaffen, ohne sich genauer mit den Maschinen auseinander zu setzen. Die Piloten Gerade die Flottenmager hätten die gefahren erkennen müssen, selber die Maschinen testen müssen bei der Einflottung + die Träningskäpitäne scheinen hier weltweit versagt zu haben, keine Einziger hat entweder genauer nachgefragt oder / und sich durchgesetzt. Airlines/Piloten haben hier gar keine Schuld, woher auch??? Die B737 war wohl reichlich alte Konstruktion, aber zehntausendfach bewährt, untersucht, zuverlässig bis jetzt auf die MAX-8. Massive Änderungen an Steuerung, heimlich (!!) gemacht, ohne zu (!!) Potokollieren, ohne (!!) Mitteilung nach aussen, alles mafiamässig vertuscht: Wie sollen da Aussenstehende etwas "prüfen"? Am 17.11.2019 um 17:51 schrieb Frank Holly Lake: Nur auf einen Boeing CEO zu schießen ist zu kurz gedacht. Da müssen sich viel mehr Leute an die eigene Nase fassen.... Hier hast du Recht! CEO Denis Muilenburg wurde zum CEO (Verantwortlichen) ernannt, als die MAX-8 schon sehr weit fertig war. Wenn schon gehört hier der Vorgänger James McNerney endlich an den Pranger. Was wir hier sehen ist der öffentliche (selten!) Kampf von "BigMoney" um SaftyFirst, Verantwortung, Zahlung, Rechenschaft. Hier wird gestritten, gefeilscht, gelogen, geschmiert dass einem Sehen+Höhren vergeht.. Was wir hier leider auch sehen ist der tatsächliche Wert des Slogans "Safty-first" Trotz allem, hv a nice start in neue Woche jens Bearbeitet 22. November 2019 von kruser Zitieren
reverser Geschrieben 17. November 2019 Geschrieben 17. November 2019 (bearbeitet) Am 16.11.2019 um 21:49 schrieb Patrick228: Eine aktuelle ZDF Dokumentation zum Thema: https://www.zdf.de/dokumentation/zdfzoom/zdfzoom-boeings-todesmaschinen-100.html Sehr schön zu sehen hier, wie der Boeing Muilenburg unter Druck steht: mehr Druck auf einen Manager geht kaum. Er sieht sich einer Flut von Klagen ausgesetzt - einem juristischen Tsunami. Er muss sich dagegenstemmen! Was sonst bleibt ihm übrig? Dagegen sind dessen Millionen Boni (einen Teil davon hat er zurückbezahlt) peanuts. Kein Wunder: Jedes gesprochene Wort zählt - ein falsches Wort, und der Dammbruch ist perfekt. Somit verweist er auf "multiple Ursachen" der Max Abstürze (was übrigens auch Mrs. "flowmotion" vermerkte, solange sie hier noch bloggte). Gruß Richard Bearbeitet 17. November 2019 von reverser Zitieren
spornrad Geschrieben 17. November 2019 Geschrieben 17. November 2019 (bearbeitet) Der Tiger ist gezähmt, schreibt die Seattle Times. Einige kritische Fachleute haben inzwischen die geänderte MAX im Simulator getestet, und sind mit den vier wesentlichen Änderungen zufrieden: 1. Beide AOA Sensoren werden verglichen, nur diferentielle AOA Änderungen werden von MCAS akzeptiert (kein klemmender Sensor mehr) 2. Keine wiederholte MCAS Aktivierung mehr 3. Reduzierte Autorität von MCAS, immer durch Ziehen übersteuerbar 4. Die beiden FCCs (Flugkontrollcomputer) überwachen sich grundsätzlich gegenseitig Die Stabilität des Fliegers ohne Software- Hilfen ist wohl akzeptabel. Warum es beinah 350 Opfer gebraucht hat, um ein vernünftiges Design zu machen, wird Boeing wohl noch eine ganze Weile beschäftigen. Die MAX wird wahrscheinlich nah um die Jahreswende in USA&EU wieder zugelassen. Gruss Bearbeitet 17. November 2019 von spornrad 1 Zitieren
guy Geschrieben 17. November 2019 Geschrieben 17. November 2019 (bearbeitet) vor 44 Minuten schrieb spornrad: Die MAX wird wahrscheinlich nah um die Jahreswende in USA&EU wieder zugelassen. Vorsicht ! Im Artikel steht auch: "Even if the revised MCAS cannot act up again as it did on the crash flights, MAX pilots will still want to be comfortable with manual control of the stabilizer. A 737 captain on a U.S. airline, who asked for anonymity, said that with the 737 tail at full nose-down position and at maximum design speed, it is “nigh impossible for a normal human to move the manual trim wheel in the nose up direction. The forces are too strong.” Dennis Tajer, an American Airlines captain and APA spokesman said: “Before we can be fully confident in the MCAS fixes we have to know more about the accompanying pilot training, emergency checklist changes, the extraordinary effort required to recover the aircraft with the manual trim wheel,” Bearbeitet 17. November 2019 von guy 1 Zitieren
cosy Geschrieben 20. November 2019 Geschrieben 20. November 2019 On 11/17/2019 at 9:44 PM, guy said: Vorsicht ! Im Artikel steht auch: "Even if the revised MCAS cannot act up again as it did on the crash flights, MAX pilots will still want to be comfortable with manual control of the stabilizer. A 737 captain on a U.S. airline, who asked for anonymity, said that with the 737 tail at full nose-down position and at maximum design speed, it is “nigh impossible for a normal human to move the manual trim wheel in the nose up direction. The forces are too strong.” Dennis Tajer, an American Airlines captain and APA spokesman said: “Before we can be fully confident in the MCAS fixes we have to know more about the accompanying pilot training, emergency checklist changes, the extraordinary effort required to recover the aircraft with the manual trim wheel,” Dafür (für über-menschlich grosse Kräfte) hatte schon Leonadro da Vinci eine Lösung entwickelt, vielleicht gucken die Boeing "Optimierungs-Ingenieure" mal vom eruop. Mittelalter ab? () 1 Zitieren
cosy Geschrieben 20. November 2019 Geschrieben 20. November 2019 On 11/17/2019 at 7:31 PM, kruser said: Vorgänger James McNerney endlich an den Pranger Der gehört zum "inner circle" , manchmal genannt als "deep state" der USA. Er wurde in den Senior-Berater-Kreis (so etwas wie der Verwaltungsrat) von Dublier & Rice gewählt (Portfolio). Ein alter Seattle Post Artikel üBer ihn: ".. McNerney’s public comment in July that employees “will still be cowering” before him — for which he later apologized, calling it an unsuccessful joke — merely reinforced his unpopularity. “That cowering remark was the first thing he’s ever done to be helpful to the Machinists. He united us,” said Larry Brown, chief lobbyist in Olympia for the International Association of Machinists (IAM). In January, the Machinists were forced to accept the freezing of their pensions to secure assembly of the future 777X jet in Washington state. To the local workers, Boeing management’s ultimatum felt like they were being “threatened and put up against the wall,” said Grunberg. Jon Holden, the new IAM district president, said the outcome of the 777X negotiations “could have been a win/win.” Instead, “morale is at an all-time low, and not just among IAM members.” Boeing’s white-collar union, the Society of Professional Engineering Employees in Aerospace (SPEEA), also has suffered repeated blows from a series of work transfers that will cut more than 6,000 local engineering jobs. John Tracy, Boeing’s Chicago-based chief technology officer and senior vice president in charge of its 55,000 engineers, in an interview defended the transfers as necessary to tap expertise around the company and insisted that McNerney respects engineering. Still, the cold way those cuts were implemented sent a very different message to local engineers. Many longtime company workers like to think that the old Boeing — before the 1997 merger with McDonnell Douglas — would have handled things another way. .." Zitieren
Frank Holly Lake Geschrieben 20. November 2019 Geschrieben 20. November 2019 (bearbeitet) Für Diejenigen die nicht die ZDF Mediathek nutzen möchten : Falls ihr ZDF INFO empfangen könnt, z.B Astra ZDF Zoom Boeings Todesmaschinen Der Skandal um die 737 Max (Deutschland, 10- 2019) DI 26.11., 07:00- 7:30 Uhr, ZDFinfokanal Grüße Frank Bearbeitet 21. November 2019 von Frank Holly Lake 2 Zitieren
Frank Holly Lake Geschrieben 21. November 2019 Geschrieben 21. November 2019 (bearbeitet) Hallo, da hatten wir schon drüber geschrieben. https://www.aero.de/news-33235/FAA-warnt-vor-Zulieferer.html MIRAMAR - Die US-amerikanische Luftsicherheitsbehörde FAA hat alle Airlines angehalten, Teile eines Boeing 737-Zulieferers genau auf ihre Funktion hin zu überprüfen. Von dem in Florida ansässigen Unternehmen stammte einer der Sensoren der Lion Air 737 MAX, die im Oktober 2018 abgestürzt ist. Die FAA warnt, dass die Xtra Aerospace LLC die Produktion von Flugzeugteilen nicht ausreichend dokumentiert und ihre hauseigene Qualitätskontrolle nicht eingehalten hat. "Die FAA hat herausgefunden, dass Xtra nach der Wartung systematisch Teile wieder für den Betrieb freigegeben hat", ohne die bewährten Abläufe einzuhalten, schreibt die FAA in einer Sicherheitswarnung an Airlines. Die indonesischen Untersuchungsergebnisse "stellen keine Hinweise darauf dar, dass Xtra für den Absturz verantwortlich ist", Grüße Frank Bearbeitet 21. November 2019 von Frank Holly Lake Zitieren
Pioneer300 Geschrieben 21. November 2019 Geschrieben 21. November 2019 Am 16.11.2019 um 21:49 schrieb Patrick228: Eine aktuelle ZDF Dokumentation zum Thema: https://www.zdf.de/dokumentation/zdfzoom/zdfzoom-boeings-todesmaschinen-100.html Naja... - MCAS sei ein "Anti-Absturz-System" (ist es eben nicht) - Warum nur ein AOA-Sensor verwendet wurde wisse man nicht (natürlich weiss man das) Da hat es mir schon gereicht und ich habe ausgeschaltet. Chris 2 Zitieren
Frank Holly Lake Geschrieben 21. November 2019 Geschrieben 21. November 2019 (bearbeitet) Hallo, aufgrund des Beitrages habe ich doch den Post am Sonntag um 18:27 Uhr geschieben, nachdem ich den Beitrag gesehen habe. Erstmalig wurden da die Illegal gemachten Tonaufnahmen veröffentlicht. Boeing wusste weit vor dem Athiopian Absturz genau, was exakt schief gegangen ist. Das das Vertreter der Airlines waren, steht auch fest. Daraus folgt, dass die großen Airlines genau bescheid wussten, es aber aus Kommerzgründen unter den Teppich gekehrt haben und weiter mit der Max geflogen sind. Unter anderem auch Athiopian Airlines. Das ist da für mich neu gewesen. Grüße Frank Bearbeitet 21. November 2019 von Frank Holly Lake Zitieren
kruser Geschrieben 21. November 2019 Geschrieben 21. November 2019 (bearbeitet) Fällt mir auf: Wo bleibt auch F = "Falconer", Gerd ?? Seit vollen 10 Tagen ^^ nicht's mehr gelesen! Bin besorgt. Gruss in die Nacht.. jens Bearbeitet 21. November 2019 von kruser Zitieren
Empfohlene Beiträge
Dein Kommentar
Du kannst jetzt schreiben und Dich später registrieren. Wenn Du ein Konto hast, melde Dich jetzt an, um unter Deinem Benutzernamen zu schreiben.